編輯:西安西馳電氣(產品說明書)
日期:2020-05-07 訪問:5172
CPC功率控制器概述CPC功率控制器是采用微處理器技術、電力電子技術、及現代控制理論技術所設計的調節器設備,其結構美觀緊湊,保護措施完善,集多種控制方式于一體,使用靈活、功能強大。廣泛應用于加熱、燈光調節等場合。

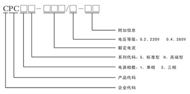
功率控制器型號說明功率控制器的型號可以根據下圖進行全面的了解!

功率控制器操作面板介紹不同型號的功率控制器操作面板上的具體含義介紹

CPC功率控制器的產品特點
1、先進的微處理技術采用高性能的ARM-rCORTEX-TM-M332位內核,主頻72MHZ,速度快,功耗低,抗干擾能力強。
2、友好的人機界面CPC系列可控硅功率控制器采用OLED液晶屏顯示。圖形化的顯示模式,使參數設定、調整更加便捷,故障及實時監控更加直觀。
3、強大的抗干擾能力所有外部控制信號、電壓電流、通訊、輸出電路均采用隔離技術,適合在工業環境中使用。
4、多種控制方式集開環控制、恒壓模式(U反饋、U2反饋)、恒流模式(I反饋、I2反饋)、恒功模式(p反饋)、定周期周波模式、變周期周波模式和相控+周波控制模式于一體。
5、多種負載接線方式負載可接成星型中點接零、星型中點不接零、三角型接法,可通過參數輕松設定。
6、完善的保護功能全程檢測電流及負載參數,具有電源欠壓、電源過壓保護、過流保護、晶閘管過熱保護、負載斷線保護、頻率保護、缺相保護等功能。
7、電源頻率自適應電源頻率42-68Hz自適應功能,并且頻率值實時顯示,方便用戶使用。
8、散熱器溫度實時監控,風機自控采用高精度數字溫度傳感器,檢測精度達00625℃,可實時監測散熱器狀態。散熱風機可千動或自動控制,大大延長了其使用壽命,減少了噪音污染。
9、豐富的信號輸出有模擬信號和數字信號輸出接口;兩路繼電器輸出。兩路信號直接可進行加減乘除的運算,可非常方便的實現控制,模擬輸入均可設置正負邏輯。
10、先進的通訊功能配有RS485通訊接口,方便用戶網絡連接控制,提高系統的自動化水平及可靠性。內嵌Modbus標準協議方便組態連接。
11、輸入輸出電壓、電流高精度檢測采用24位專用ADC,且輸出值為真有效值(TRMS),確保了對非正弦信號的檢測。
12、累積電量顯示可對運行中的電量進行累計,單位KWH。多種控制模式自由選擇開環控制、恒壓模式(U反饋、U2反饋)、恒流模式(I反饋。I2反饋)、恒功模式(P反饋)、定周期周波模式、變周期周渡模式和相控+周波控制(定周渡)。
相控+周渡控制(定周渡)方式集成了移相控制和周波控制的優點,適合于像硅碳棒這樣熱阻系數較大的負載,在滿足限流、限壓的基礎上,避免了諧波污染。相控到周波的切換可自動或者是手動實現。

觸發模式的比較主要通過控制方式、調節功能、諧波污染、負載沖擊以及輸出波形進行分析。

定周期周波控制的特有模式
為了避免周波控制在導通瞬間產生的電流沖擊,專門設計出了“Ts啟相角”參數,即將個周波斬掉了一部分,消除了零點的電流沖擊,其值為0-90度任意可設。經過“Ta起周數”個周期角度的累加后,其變為全導通,達到了緩啟動的目的。“TE關相角”與“Tb關周數”與之對應,作用相司。以上參數的配合使用可使定周期周波控制的適用于感性等負載。

典型系統應用(以單相功率控制器溫度控制為例)
1、被加熱物體 典型系統應用
2、加熱元件
3、溫度傳感器
4、溫度控制儀(目標溫度給定)
5、工控機(集中控制)
6、功率控制器
7、主回路電源

基本電氣接線圖
以上圖片給大家展示了基本的接線圖

應用場合可以應用在電爐工業、汽車工業、玻璃工業和化學工業

西安西馳電氣(產品說明書) |
|||||||||||||||||||||
|
|||||||||||||||||||||